Главная » Технические аспекты » РРТ 32 реле регулятор: советы по настройке и эксплуатации

РРТ 32 реле регулятор: советы по настройке и эксплуатации

Узнайте, как использовать регулятор реле РРТ 32 в автомобиле с максимальной эффективностью. Получите полезные советы и идеи по настройке и эксплуатации этого устройства для оптимальной работы вашего автомобиля.


Правильная настройка регулятора реле РРТ 32 может значительно повысить эффективность работы вашего автомобиля. Регулируйте его в соответствии с требованиями производителя, чтобы получить наилучший результат.

Реле напряжения RBUZ D2 - Коротко и по делу

Реле-регуляторы Я112А voltman.suзаменяемость.

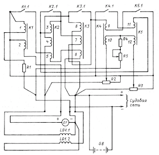
Реле-регулятор РРТ-31М

Оптимальное использование реле РРТ 32 требует регулярной проверки и обслуживания. Внимательно следите за его состоянием и своевременно заменяйте изношенные детали или исправляйте неполадки для продолжительного и бесперебойного функционирования устройства.


как своими руками проверить реле регулятор на пригодность

Трехуровневый регулятор напряжения. Что это и зачем он нужен?

Реле-регулятор РР-132А-0

Регулятор напряжения РРТ-32М купить модернизированный регулятор РРТ 32

РЕЛЕ НАПРЯЖЕНИЯ И ТОКА. ПОЛНАЯ НАСТРОЙКА

Для достижения максимальной эффективности работы реле РРТ 32 применяйте его в сочетании с другими автомобильными устройствами и системами. Учтите, что правильная интеграция и совместная работа всех компонентов является ключевым фактором для оптимальной производительности автомобиля.

VA-32 DigiTOP Настройка реле напряжения с контролем тока, 220 Вольт, 32 Ампера

Недозаряд - Перезаряд. ВСЕ НЕИСПРАВНОСТИ генератора